
LAN Network Controller (LANS
100)
In 1982 IMS came out with an interesting
LAN card that allowed network communication with other S-100 computers or via
another board they supplied with IMB PC's. It was called the LANS 100 card.
The board unfortunately utilized a Token passing network protocol rather than
the Ethernet protocol. The board was meant to work with their new
SBC 4800
S-100 card but presumably could be used in other S-100 systems since
it was IEEE-696 compatible.
If anybody has a picture of this interesting board please let me know.

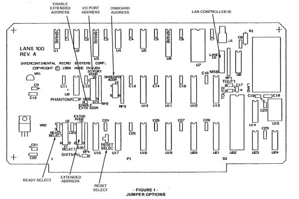
The IO ports were configurable anywhere
in the range 0-FFH. Coax cable transmission was up to 2.5 Mbps. There was an
onboard RAM buffer of 2K. Synchronization via XRDY or PRDY S-100 lines
gave a data rate of 190K/sec or with DMA a rate of 571k/sec could be obtained.
The manual for this board can be
obtained
here.
The manual for the corresponding IBM-PC board can be obtained
here.
This page was last modified
on
01/08/2011